Build an A S A P*

new 10/21/99

Revised 1/3/2000

 

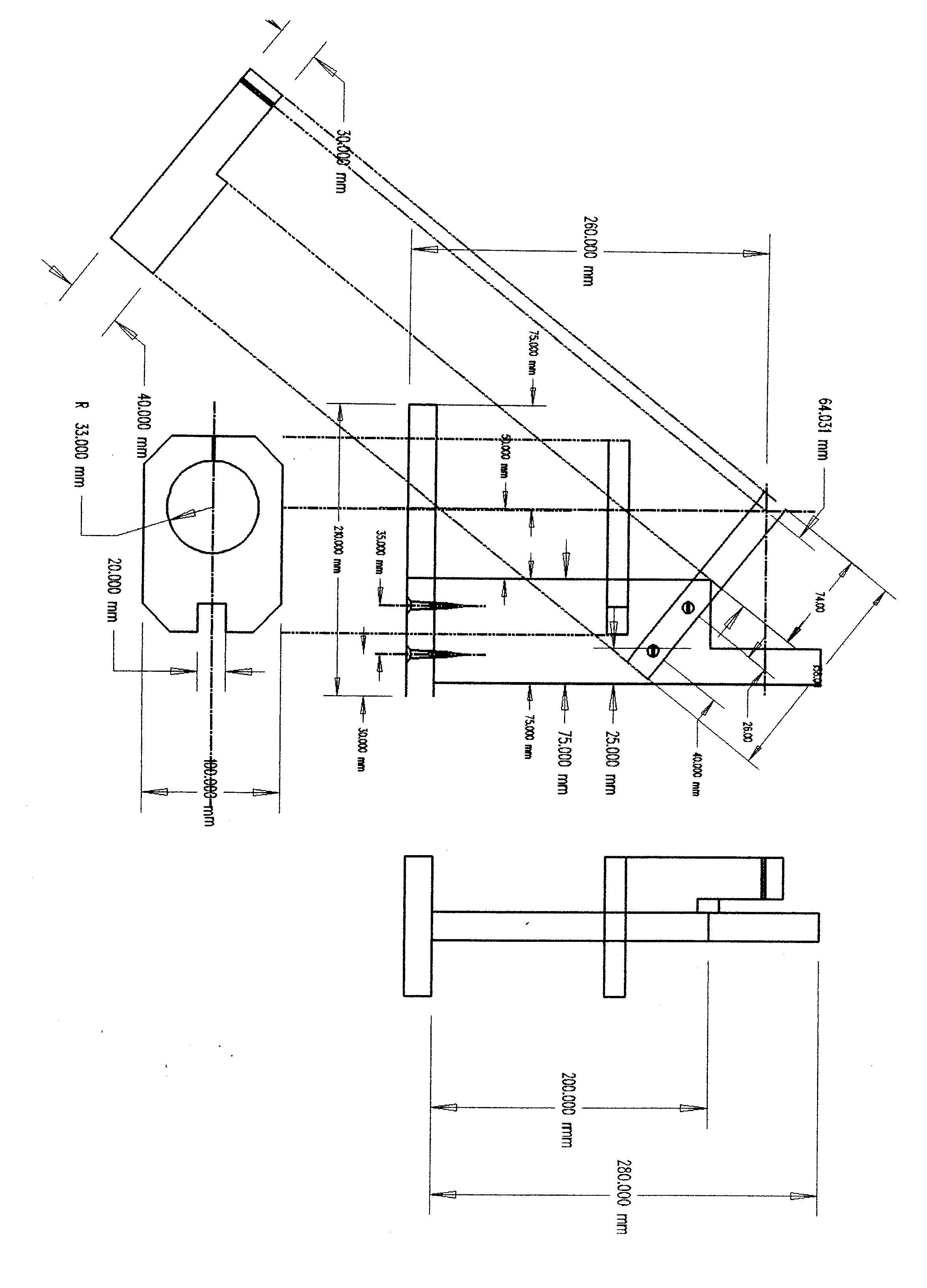
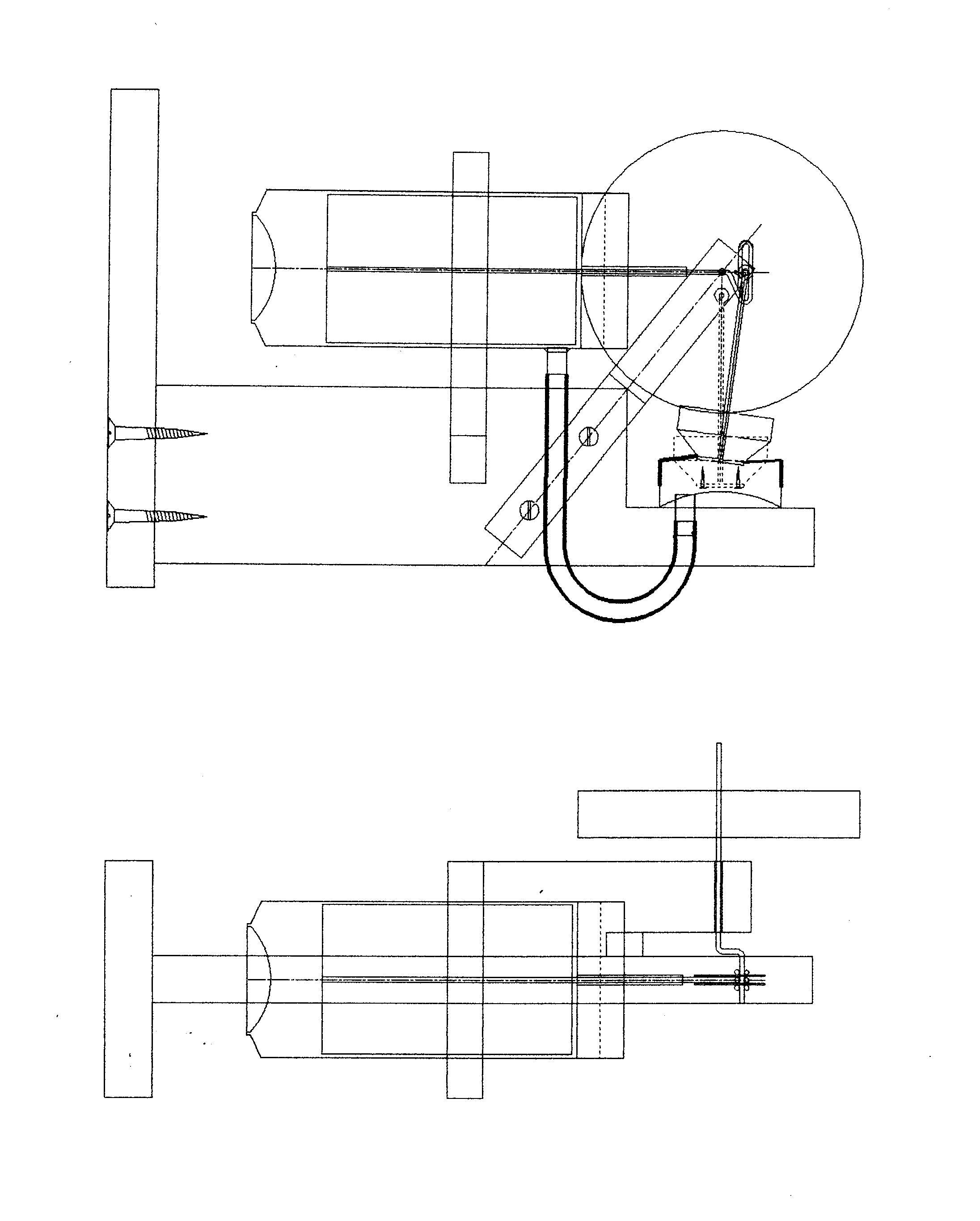
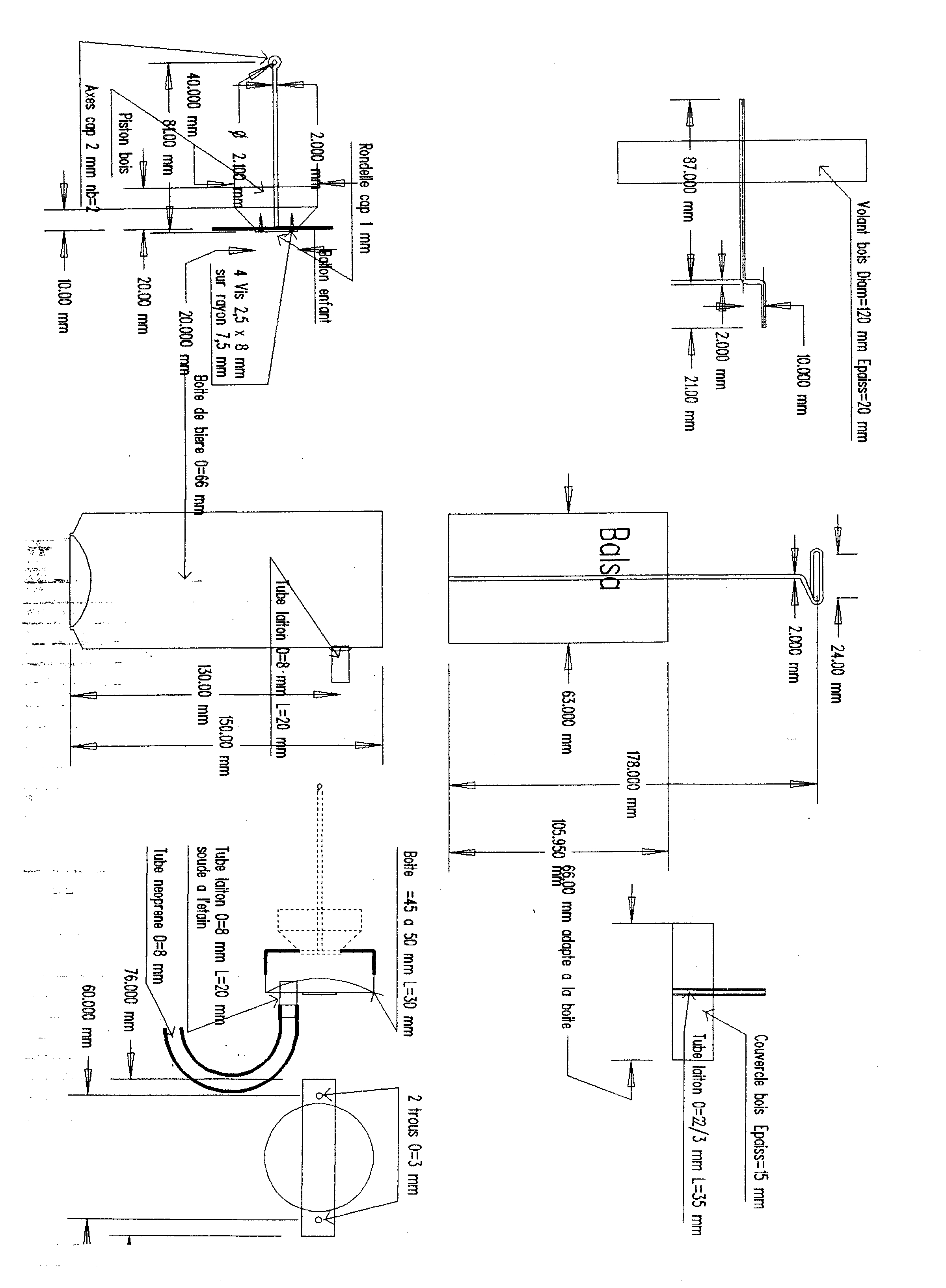
The drawing files for this engine are quite large (approximately 1 meg each) to preserve legibility, so I have chosen not to show them on this page. Click on the following links for the drawings: Sheet 1, sheet 2, sheet 3.

The plans should print on a standard A4 or 8.5x11 sheet. They are in GIF format (our thanks to Harry Siebert for converting them from some very large jpg files), so copy them to your hard drive, then print via a draw program or viewer. If you have any problems, let Daniel know.

 

And now for Daniel's text:

 

How I design such an engine

Like many amateurs I have seen on INTERNET the Stirling Prayer Candle design by Koichi Hirata. I made one but due the fact it is a Beta type I had some difficulties with the membrane.

Some time later I met a friend of mine which have also made a Stirling Prayer Candle, but more sophisticated. After that, I think that a Gamma type will be more simple to build.

Some simple design, some hours in the workshop and at the end an A S A P (*) was working well.

It was only at that time I make the design herewith.

 

Materials

Basically you need:

-a beer can king size or any can diameter 65 mm.

-a smaller can diameter 55 mm (the ratio between diameter of the 2 cans must be 1,2 to 1,3 = very important).

-balsa wood (note to U.S. readers: Try a "Sand-no-Mor Block" available at most large hardware stores)

-balloon.

-steel wire diameter 1 and 2 mm.

-brass pipe diameter 2/3 mm and 8/9mm.

-wood.

-some screws plastic hose and glue.

 

How build A S A P

1. -Make all chassis parts and all wooden parts.

2. -Assembly the chassis except the flywheel beam

3. -With balsa make a cylinder length 110 mm diameter 63 mm perfectly round cylinder.

4. -Cut the bier can and solder the brass pipe.

-Cut the small can and solder on it brass pipe and support.

5. -Glue the small brass pipe in the flywheel beam and the upper part of the big can.

6. -Bend the steel wire to make crankshaft an other small components.

7. -Assembly displacer in the big can, stoke of displacer must be 22 up to 25 mm without friction.

8. -Assemble piston and membrane.

9. -Fix displacer can and cylinder on the frame.

10. -Put in place the flywheel beam on the frame. The crankshaft must be just on axis displacer can and cylinder can.

11. -Connect the 2 brass pipe 8 mm with the plastic hose.

 

And normally that is finish.

The flywheel must turn smoothly.

All friction must be eliminated and you must prevent all leaks.

Heat the engine with a candle, wait 30 to 60 seconds and help the engine to start.

This engine must run at 200 to 300 rpm with a gentle light noise.

 

Good luck

 

Daniel Lyonnet

 

(*) As Simple As Possible